Vous devez peut-être vous souvenir de la chose que j'avais construite :
Et bien j'ai voulu réitérer l'expérience ; avec quelque chose de plus… …présentable…
J'ai commencé à rassembler les composants pour construire un étage d'amplification de type SRPP :
Et j'ai commencé aussi à organiser l'intérieur :
Pour le schéma, c'est extrêmement simple :
On part de ça :
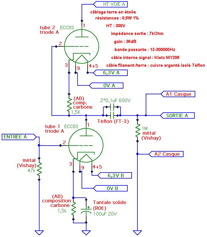
Pour arriver à ça :
Les composants bleu seront soignés (MKP, Polystyrène et Elna Silmic) car ils rentrent dans le trajet du signal. Ainsi que l'alimentation du convertisseur.
La partie Jaune correspond à la désaccentuation qui est aussi pratiqué sur les CD comme vous le savez bien… Mais comme je ne possède pas de tels CD, je ne m'en occuperai pas…
Je fais partir le câble de modulation de l'op amp (que j'ai remplacé par un support tulipe) et j'amène ce câble vers l'entrée classique…
Voici les schémas avec les composants que je vais utiliser :
Chaque étage aura sa propre régulation qui sera largement surdimensionné… Pour la régul de la haute tension, je me suis procuré un condensateur de 680uF / 450V… Je vous ferai bientôt le schéma…
Pour le circuit, il faut aussi bien choisir ses composants, la réussite du projet en dépend :mrgreen: …
Les points "casques" correspondent à l'entrée pour l'ampli casque qui ne sera pas oublié et rendu fonctionnel grâce à ces deux petites soudures…
La suite dès que je reçois mes composants !

